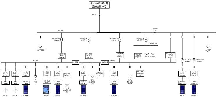
隨著分布式發電和儲能的大量應用和直流負荷的快速增長,使得直流配電越來越受關注。直流配電系統將會成為未來配電技術的一個重要組成部分。2017年8月26日,國家863課題“高密度分布式能源接入直流混合微電網關鍵技術”示范工程在浙江上虞投入運行,實現國內首次交直流混合微電網用戶側運行,工程改造或接入分布式光伏總容量1.4MW,2套5kW風力發電系統,1套250kW/800kWh鉛酸電池儲能系統,1套交直流微電網功率變換與網架系統,系統內交流最高負荷約1.2MW,直流最高負荷約0.9MW。下圖為該工程拓撲圖。

圖 1高密度分布式能源接入直流混合微電網關鍵技術工程拓撲圖
可以看到,該工程采用單層直流母線結構,約0.85MWp光伏系統通過DC/DC變流裝置接入微電網直流母線,1.0MWp光伏接入微電網交流母線,約800kWh鉛酸電池組維持直流母線電壓穩定,保證微電網離網穩定運行。交流母線和直流母線之間采用雙向AC/DC換流器連接,直流母線通過DC/DC變流器變換電壓給電動汽車充電樁、LED照明、廠房設備等直流負荷進行供電。該示范工程提供了高密度分布式能源接入的新模式,為光伏、風電等新能源安全穩定接入大電網掃清了技術障礙,在國內首次實現交直流混合微電網用戶側的商業化運營,能滿足今后電力用戶多樣化性的需求。
新的技術隨之帶來的是新的用電安全問題,直流配電系統中運用了大量的電力電子變換設備,電力環境更加復雜,顯然在原來交流配電系統中普遍應用的低壓保護電器無法繼續沿用,以配電系統中的接地故障保護為例,對于采用TN、TT、IT接地方式的交流配電系統,一般采用剩余電流保護。傳統電子式AC型剩余電流保護器利用零序互感器檢測漏電,零序互感器依據法拉第電磁感應電流,磁通量變化產生感應電流,僅能對交流成分的剩余電流進行保護。

圖2家用剩余電流保護器及其內部零序互感器工作原理
與交流配電系統一樣,直流配電系統的接地形式也分為TN、TT、IT,由于直流用電設備對供電電源要求有可能是負電源或正電源,因此配電系統中有兩條電源線的兩線制或增加一條中間導線(M線)的三線配電制。下圖3為配電系統常用的TT、IT接地形式的系統簡圖。

圖3 直流配電系統常用的TT、IT接地形式系統簡圖
針對采用電源端接地的TT、TN接地形式的直流配電系統的接地故障防護,使用剩余電流保護依然是最好的方式,對此IEC發布了 IEC TS 63053:2017《General requirements for residual current protective devices for DC systems》。該直流剩余電流保護裝置(DC-RCD)

圖4 DC-RCD IEC標準
標準規定設定保護閾值最小20mA,最大1A。
在交直流混合電網中直流負載側,顯然普通AC型剩余電流保護器無法完成保護,需要使用DC-RCD進行直流漏電保護,然而目前直流漏電保護還并未推廣和市場化,國內也尚無相關標準。實際上,在交直流混合微電網中,漏電成分是非常復雜的,我們來看下ABB對于交直流混合微電網中交流側接地故障的仿真模型。

圖5交直流混合電網交流側接地故障剩余電流回路
可以看到,如果交流負載發生絕緣損壞,產生的剩余電流不僅有交流成分,還有直流成分,如果按照慣性思維依然使用AC型漏電保護器在交流負載端進行漏電保護顯然是不行的,不僅無法檢測直流漏電,甚至疊加的直流漏電會導致檢測磁芯預先磁化,導致脫扣值增大,破壞剩余電流保護器的原有的保護功能!

圖6 含有直流分量的交流剩余電流保護特性改變

B型剩余電流保護器不僅能夠對交流剩余電流、脈動直流剩余電流進行保護,此外,還能對1000Hz及以下的正弦交流剩余電流、交流剩余電流疊加平滑直流剩余電流、脈動直流剩余電流疊加平滑剩余電流、兩相或多相整流電路產生的脈動直流剩余電流、平滑直流剩余電流確保脫扣,能夠非常好的應用在交直流混合微電網中。
Magtron基于iFluxgate技術的SoC芯片整體方案,為B型漏電保護進行了數字化集成,為RCCB從傳統的AC型/A型向B型的技術升級,提供了一套高性價比的B型漏電解決方案,為充電設備的用電安全提供了更好的保障。
【參考文獻】
[1] GB 22794-2008 家用和類似用途的不帶和帶過電流保護的B型剩余電流動作斷路器(B型RCCB和B型RCBO)
[2]胡宏宇.低壓直流配電系統綜合保護與產品標準分析.建筑電氣.
[3]ABB.Faults in LVDC microgrids with front-end converters.




